Guilford County North Carolina
Home   County Home   Tax Dept Home   Tax Bills   Maps   Tax Rates

Guilford County Real Property Data          

Building Summary

Data last updated on: 4/24/2026     Ownership current as of: 4/23/2026     Tax Year: 2026
REID 3642

PIN # 7864-24-8582

Location Address Property Description
501 S MENDENHALL ST 501 S MENDENHALL ST
   
Property Owner Owner's Mailing Address
CITADEL OF PRAISE
3116 NORTHLINE AVE BOX 10741
GREENSBORO NC 27404
Parcel
Buildings
Misc Improvements
Land
Deeds
Notes
Sales
Photos
Tax Bill
Map
Building Location Address
501 S MENDENHALL ST
Card   of  1        Section   of  2
Building Details

Building Name
Primary Occupancy Type Churches, Theaters,
Primary Occupancy 16-309-Church
Primary Class B
Primary Quality Very Good
Year Built 1927
Effective Year 1978
Physical Depreciation (Rating) MSVPO - COMM ONLY
Physical Depreciation (% Bad) 61.00%
Economic Depreciation (% Bad) 0%
Functional Depreciation (% Bad) 0%
Gross Leasable Area (SQFT) 48401
Remodeled Year
Total Stories 2

Section Details

Occupancy Type Churches, Theaters,


Air Conditioning CENTRAL
FIXTURES 24
Class B
Depreciation 61%
Depreciation MSVPO - COMM ONLY
Heat 3-Default Heating
Interior Finish PLASTER
Occupancy 16-309-Church
Quality Very Good
Sprinkler No Sprinklers
Exterior Walls 805-Brick with Block
Building Total & Improvement Details

Total Adjusted Replacement Cost New $12,328,760
Physical Depreciation (% Bad) 61.00%
Depreciated Value $4,808,217
Economic Depreciation (% Bad) 0%
Functional Depreciation (% Bad) 0%
Total Depreciated Value $4,808,217
Market Area Factor 1.20
Building Value $4,808,200
Misc Improvements Value $22,800
Total Improvement Value $4,831,000

Assessed Land Value $359,400
   
Assessed Total Value $5,190,400


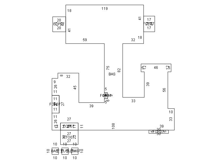
Addition Summary 
StoryTypeCodeArea
1.00 Carport, Finished FCP0 408
1.00 Carport, Finished FCP0 460
1.00 Porch, Open Fin FOP0 150
1.00 Porch, Open Fin FOP0 45
1.00 Porch, Open Fin FOP0 297
1.00 Porch, Open Fin FOP0 297
1.00 Patio PTO0 594
1.00 Upper Story Fin FUS 19600
1.00 Basement, Unfinished UBM0 7339
 
Other Improvements 
UnitsDescriptionItemCodeYear% BadValue
240 UNITS METAL FENCE-COMMERCIAL 2001 75 2200
40437 UNITS PAVING ASP 1995 88 15800
1 UNITS ELEVATOR PASSENGER/FLOOR STOPS 1984 84 4800
 


Building Sketch
Photograph
Building Sketch Building Photo
(Click sketch for bigger image)





Per North Carolina General Statute 105-285-287 (d), all real property in North Carolina is subject to listing and valuation annually as it exists on January 1. Real Property assessments are based on market values as of the date of the last countywide reappraisal in 2026.

Prints best in landscape mode